Results 1 to 8 of 8

Thread: d15 DPFI vacuum hoses

  1. #1
    1.5T AnTi-PooN's Avatar
    Join Date
    Oct 2006
    Location
    L'villE
    Age
    37
    Posts
    3,124
    Rep Power
    23

    Default d15 DPFI vacuum hoses

    i need someone to post a pic of a d15b2 DPFI intke manifold. I need to see the vacuum hoses and where they go!!! PLZ

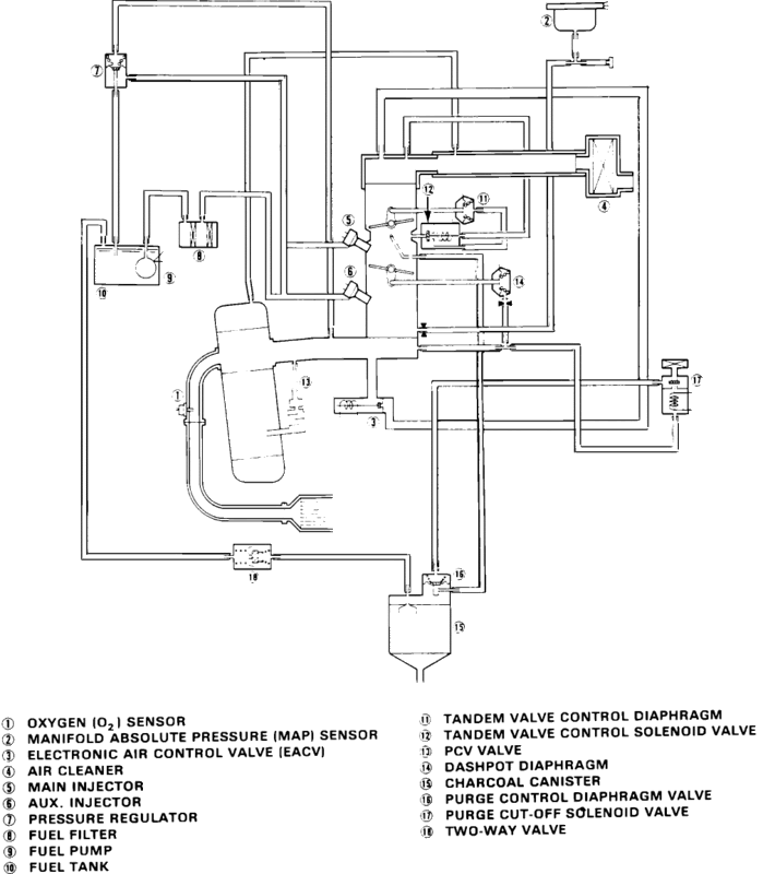
  2. #2
    Barefoot Motorsports
    Join Date
    May 2003
    Location
    jonesboro
    Age
    42
    Posts
    7,939
    Rep Power
    36

    Default

    Last edited by Barefoot; 02-23-2010 at 12:52 AM.


  3. #3
    i drive a giant blueberry preferredduck's Avatar
    Join Date
    Aug 2005
    Location
    Titties!!!
    Age
    44
    Posts
    3,036
    Rep Power
    24

    Default

    Quote Originally Posted by AnTi-PooN View Post
    i need someone to post a pic of a d15b2 DPFI intke manifold. I need to see the vacuum hoses and where they go!!! PLZ
    i have a book on EF's but he posted it up, there are not as many as an obd-0 LS for sure. is it running yet and did that sensor work?
    Check out my for sale threads!! 15" competition speakerbox, 1TB External hard drive, and plenty of car parts!!!

    I Need some WRX, 350Z, 240SX, Really any car owner to let me do R&D for Ground Kits, Please Let me See the layouts!!!

  4. #4
    1.5T AnTi-PooN's Avatar
    Join Date
    Oct 2006
    Location
    L'villE
    Age
    37
    Posts
    3,124
    Rep Power
    23

    Default

    the sensor is good but what he posted up isnt what i need i need the vacuum hoses on the intake manifold/throttle body for the dpfi...and i cant find it anywhere

  5. #5
    i drive a giant blueberry preferredduck's Avatar
    Join Date
    Aug 2005
    Location
    Titties!!!
    Age
    44
    Posts
    3,036
    Rep Power
    24

    Default

    Quote Originally Posted by AnTi-PooN View Post
    the sensor is good but what he posted up isnt what i need i need the vacuum hoses on the intake manifold/throttle body for the dpfi...and i cant find it anywhere
    if the hoses were already there then the length should help out. when we did my hatch the 3 times we did it we never had to use the book to hook it back up because the lines were a certain length.
    Check out my for sale threads!! 15" competition speakerbox, 1TB External hard drive, and plenty of car parts!!!

    I Need some WRX, 350Z, 240SX, Really any car owner to let me do R&D for Ground Kits, Please Let me See the layouts!!!

  6. #6
    1.5T AnTi-PooN's Avatar
    Join Date
    Oct 2006
    Location
    L'villE
    Age
    37
    Posts
    3,124
    Rep Power
    23

    Default

    well i got most of them but i have 3 that i cant figure out..

  7. #7
    Certified Gearhead
    Join Date
    Apr 2009
    Location
    warner robins
    Age
    38
    Posts
    183
    Rep Power
    17

    Default

    mine has a vacum diagram on the bottom of the hood
    your mom loves me

  8. #8
    1.5T AnTi-PooN's Avatar
    Join Date
    Oct 2006
    Location
    L'villE
    Age
    37
    Posts
    3,124
    Rep Power
    23

    Default

    Quote Originally Posted by 88civic_hatc View Post
    mine has a vacum diagram on the bottom of the hood

    can you take a pic and post it????

Posting Permissions

  • You may not post new threads
  • You may not post replies
  • You may not post attachments
  • You may not edit your posts
  •  
About us
ImportAtlanta is a community of gearheads and car enthusiasts. It does not matter what kind of car or bike you drive, IA is an open community for any gearhead. Whether you're looking for advice on a performance build or posting your wheels for sale, you're welcome here!
Announcement
Welcome back to ImportAtlanta. We are currently undergoing many changes, so please report any issues you encounter with the site using the 'Contact Us' button below. Thank you!