Results 1 to 11 of 11

Thread: air problem

  1. #1
    Senior Member EJdm's Avatar
    Join Date
    May 2007
    Age
    40
    Posts
    2,254
    Rep Power
    23

    Default air problem

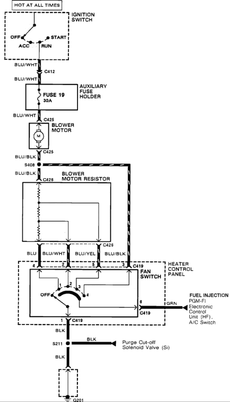
    89 crx...car isnt blowing any heat its just dead...what do i need??? and how much will it be for the part??? thanks

  2. #2
    IA Member
    Join Date
    Sep 2009
    Location
    Cullman Alabama
    Age
    40
    Posts
    67
    Rep Power
    17

    Default

    could be a bad relay, fuse, wiring, any number of things. maybe even a bad blower motor.

  3. #3
    ap2 lbp s2k
    Join Date
    Mar 2006
    Location
    Hampton
    Age
    38
    Posts
    856
    Rep Power
    21

    Default

    is it blowing air at all, just anything besides heat?

  4. #4
    shakin it down Master Shake's Avatar
    Join Date
    Jan 2006
    Location
    the county
    Age
    38
    Posts
    4,527
    Rep Power
    26

    Default

    pretty much what the other guys said. is it blowing at all? or just not the heat?

  5. #5
    Newbie Photodude RBS's Avatar
    Join Date
    Dec 2006
    Location
    All Over U S A
    Age
    35
    Posts
    4,685
    Rep Power
    26

    Default

    bad heater core, or the heater hose/heater switcher is clogged.... and thats IF your blower fan works

  6. #6
    Senior Member EJdm's Avatar
    Join Date
    May 2007
    Age
    40
    Posts
    2,254
    Rep Power
    23

    Default

    well its was blowing air but now nothing...my friend said something about a blower but i just want to double check...

  7. #7
    Barefoot Motorsports
    Join Date
    May 2003
    Location
    jonesboro
    Age
    42
    Posts
    7,939
    Rep Power
    36

    Default

    Quote Originally Posted by EJdm View Post
    well its was blowing air but now nothing...my friend said something about a blower but i just want to double check...
    Quote Originally Posted by 94@ccordLX View Post
    could be a bad relay, fuse, wiring, any number of things. maybe even a bad blower motor.


  8. #8
    Senior Member EJdm's Avatar
    Join Date
    May 2007
    Age
    40
    Posts
    2,254
    Rep Power
    23

    Default

    fuse is okay...where can i check for relay??? i should just take it to the shop...im to lazy now and days to mess with cars...

  9. #9
    Barefoot Motorsports
    Join Date
    May 2003
    Location
    jonesboro
    Age
    42
    Posts
    7,939
    Rep Power
    36

    Default

    check all items before the motor and grounds.



  10. #10
    Senior Member EJdm's Avatar
    Join Date
    May 2007
    Age
    40
    Posts
    2,254
    Rep Power
    23

    Default

    thanks...

  11. #11
    Loves Twinkies Schroeder's Avatar
    Join Date
    Oct 2009
    Location
    In the Garage
    Age
    47
    Posts
    1,515
    Rep Power
    19

    Default

    Put a test light on it at the blower motor with the fan switch on, if the light turns on, you have power therefore its a blower motor. If you dont have power its a fuse, possible relay if the sys has one, or just a general wiring problem i.e. no ground or pwr wire broke. Do you have power to the heater control panel?

Posting Permissions

  • You may not post new threads
  • You may not post replies
  • You may not post attachments
  • You may not edit your posts
  •  
About us
ImportAtlanta is a community of gearheads and car enthusiasts. It does not matter what kind of car or bike you drive, IA is an open community for any gearhead. Whether you're looking for advice on a performance build or posting your wheels for sale, you're welcome here!
Announcement
Welcome back to ImportAtlanta. We are currently undergoing many changes, so please report any issues you encounter with the site using the 'Contact Us' button below. Thank you!