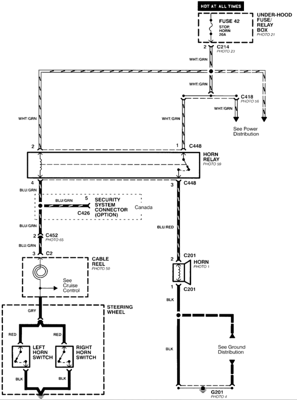
Well I've had this problem for sometime now, and just got to wondering whats wrong with this damn horn of mines. I tried putting a 20a fuse in (under the hood fuse box) and it still doesn't work. Put in a 96 integra air bag, and it still doesn't work. The horn button isn't broken, the horn does get power (used a test light) and I even replaced the horn. What do you guys think the problem is?





Reply With Quote


